当前位置: 首页 > 知识产权交易 > 专利转让 >

待交易以透水量指标简便评价透水混凝土堵塞情况的实验装置

专利号:CN202122614990.6 已授权

申请日:2022-12-28发布日期:2022-12-28

立即收藏 立即询价 转让价格:询价

专利摘要

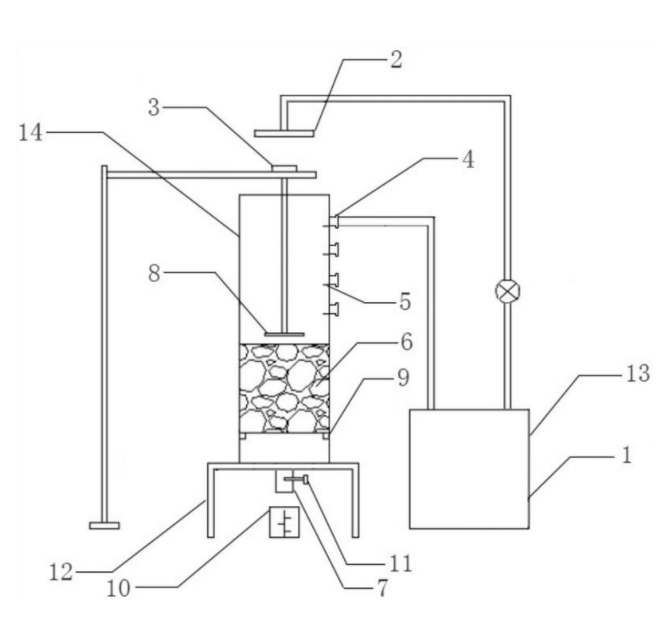
本实用新型公开了一种以透水量指标简便评价透水混凝土堵塞情况的实验装置,该装置包括喷头、搅拌叶片、方形透水筒,方形透水筒内部的中下部放置透水混凝土,方形透水筒底部的中间设置有出水口,出水口正下方有量筒,其底部连接有支撑架,方形透水筒侧壁上设置有溢水口、刻度,透水混凝土的下方设置有支撑块,透水混凝土与方形透水筒之间的缝隙设置有密封层解决侧壁渗漏,通过量筒接收透过透水混凝土的水量,该装置原理简单,通过模拟实际降雨过程中地表径流情况,基于透水量指标可以简便、快速评价透水混凝土透水能力和堵塞情况,操作简易,实验重复性和可推广性强,有利于透水混凝土堵塞机制的探索。

交易流程

  • 平台资深顾问将根据买家的需求,提供一对一服务,协助买家挑选到合适的专利。

  • 待买家确认无误后,根据顾问指导进行下单,并签订协议与合同,买家需要支付50%交易款给平台。

  • 平台将负责办理官方变更手续,向国知局提交转让材料。

  • 约10个工作日左右,待买家确认收到专利《变更手续合格通知书》后,向平台支付剩余交易款。

  • 转让成功后,平台会将专利证书原件、专利登记簿副本原件邮寄给买家,同时把交易尾款支付给卖家,保障双方交易顺利。

过户资料

主体资格 转让方提供 受让方提供 平台提供 转让完成,可获得
自然人 身份证复印件,专利证书原件; 身份证复印件
有效个体营业执照
转让申请书
代理委托书
转让协议书
发明人变更声明
专利证书
手续合格通知书
专利登记簿副本
公司 有效的企业营业执照副本复印件,专利证书原件 有效的企业营业执照副本复印件;企业组织机构代码证
平台专属代理事务所将对委托交易全程监督,确保所有交易合同及相关文件合法有效。

发布求购信息