当前位置: 首页 > 知识产权交易 > 专利转让 >

待交易一种双系统消杀装置

专利号: 已授权

申请日:2022-12-01发布日期:2022-12-01

立即收藏 立即询价 转让价格:询价

专利摘要

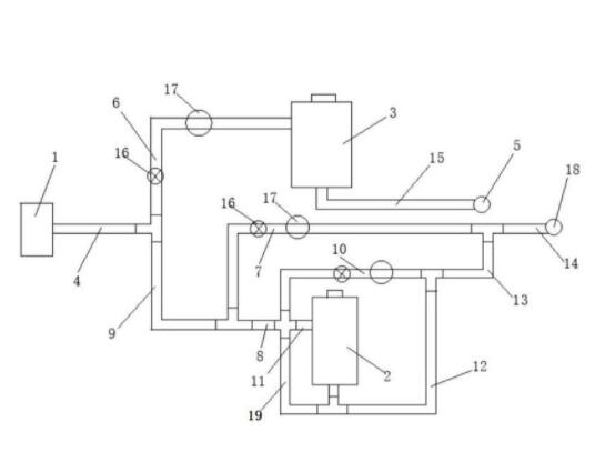
本实用新型公开了一种双系统消杀装置,其特征在于:包括高压气源、第一压力密封容器、第二压力密封容器、第一喷头、第二喷头和若干连接管道及接头,所述高压气源上连接主气管,所述主气管分支为第一支路和第二支路,所述第一支路连通第一压力密封容器的上部,所述第一压力密封容器的底部通过管道连接第一喷头,所述第二支路末端分支成分支为三级吹气支路和第三主气管,所述第三主气管分支为一级吹气支路、二级吹气支路和进气管,所述第一支路、三级吹气支路和二级吹气支路上分别设有压力调节装置和压力表。本实用新型提供一种能够同时进行滞留式消杀和雾化消杀的装置,便于对室内空间的消杀操作,安全性高,消杀效果好

交易流程

  • 平台资深顾问将根据买家的需求,提供一对一服务,协助买家挑选到合适的专利。

  • 待买家确认无误后,根据顾问指导进行下单,并签订协议与合同,买家需要支付50%交易款给平台。

  • 平台将负责办理官方变更手续,向国知局提交转让材料。

  • 约10个工作日左右,待买家确认收到专利《变更手续合格通知书》后,向平台支付剩余交易款。

  • 转让成功后,平台会将专利证书原件、专利登记簿副本原件邮寄给买家,同时把交易尾款支付给卖家,保障双方交易顺利。

过户资料

主体资格 转让方提供 受让方提供 平台提供 转让完成,可获得
自然人 身份证复印件,专利证书原件; 身份证复印件
有效个体营业执照
转让申请书
代理委托书
转让协议书
发明人变更声明
专利证书
手续合格通知书
专利登记簿副本
公司 有效的企业营业执照副本复印件,专利证书原件 有效的企业营业执照副本复印件;企业组织机构代码证
平台专属代理事务所将对委托交易全程监督,确保所有交易合同及相关文件合法有效。

发布求购信息