当前位置: 首页 > 知识产权交易 > 专利转让 >

待交易一种用于处理含油污泥的间接热解系统

专利号:CN202121351493.5 已授权

申请日:2022-11-30发布日期:2022-11-30

立即收藏 立即询价 转让价格:询价

专利摘要

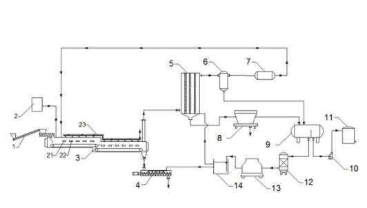
本实用新型公开了一种用于处理含油污泥的间接热解系统,该系统包括间接热解系统,尾气处理系统,油回收系统,循环水系统;所述间接热解系统包括紧密连接的热辐射间接热解炉和氮气保护装置,所述热辐射间接热解炉的炉膛内设置有若干个热辐射管,所述热辐射间接热解炉在热解油泥时产生的烟气送入尾气处理系统,依次经过喷淋冷却塔、气液分离器、气体净化器提纯不燃气,回用于热辐射管;所述喷淋冷却塔产生的含油废水依次经过高效固液分离器和油水分离器,回收油性物质和水;整个系统在密闭隔氧的环境下运行,可避免产生二噁英等高致癌性污染物,实现油泥无害化处理,本实用新型具有油泥处理种类广、处理量高和资源利用率高的优势。

交易流程

  • 平台资深顾问将根据买家的需求,提供一对一服务,协助买家挑选到合适的专利。

  • 待买家确认无误后,根据顾问指导进行下单,并签订协议与合同,买家需要支付50%交易款给平台。

  • 平台将负责办理官方变更手续,向国知局提交转让材料。

  • 约10个工作日左右,待买家确认收到专利《变更手续合格通知书》后,向平台支付剩余交易款。

  • 转让成功后,平台会将专利证书原件、专利登记簿副本原件邮寄给买家,同时把交易尾款支付给卖家,保障双方交易顺利。

过户资料

主体资格 转让方提供 受让方提供 平台提供 转让完成,可获得
自然人 身份证复印件,专利证书原件; 身份证复印件
有效个体营业执照
转让申请书
代理委托书
转让协议书
发明人变更声明
专利证书
手续合格通知书
专利登记簿副本
公司 有效的企业营业执照副本复印件,专利证书原件 有效的企业营业执照副本复印件;企业组织机构代码证
平台专属代理事务所将对委托交易全程监督,确保所有交易合同及相关文件合法有效。

发布求购信息