当前位置: 首页 > 知识产权交易 > 专利转让 >

待交易一种社区生活垃圾无害化处理设备及其工作方法

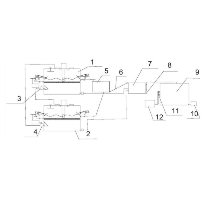
专利号:CN202210169048.X 已授权

申请日:2022-11-25发布日期:2022-11-25

立即收藏 立即询价 转让价格:询价

专利摘要

本发明提供一种社区生活垃圾无害化处理设备及其工作方法,属于垃圾处理技术领域,包括两个初始垃圾处理装置、第一初始垃圾处理装置上层浸泡液抽取泵、第二初始垃圾处理装置上层浸泡液抽取泵、超级粉碎装置、分解反应装置和静置装置。在处理生活垃圾的过程中,没有产生二次污染物,而且处理的速度较快,设置两个初始垃圾处理装置交替工作,实现对社区垃圾的及时处理,实现高度的循环,同时垃圾经过在初始垃圾处理装置内初始浸泡分解,然后在使用浸泡液体二次对粉碎后的物料进行浸泡,实现快速的处理垃圾的效果,同时处理过程中,没有产生任何的污水,所有的水可以循环使用,同时循环使用的水里面含有大量分解菌类,更好的加快了垃圾的分解。

交易流程

  • 平台资深顾问将根据买家的需求,提供一对一服务,协助买家挑选到合适的专利。

  • 待买家确认无误后,根据顾问指导进行下单,并签订协议与合同,买家需要支付50%交易款给平台。

  • 平台将负责办理官方变更手续,向国知局提交转让材料。

  • 约10个工作日左右,待买家确认收到专利《变更手续合格通知书》后,向平台支付剩余交易款。

  • 转让成功后,平台会将专利证书原件、专利登记簿副本原件邮寄给买家,同时把交易尾款支付给卖家,保障双方交易顺利。

过户资料

主体资格 转让方提供 受让方提供 平台提供 转让完成,可获得
自然人 身份证复印件,专利证书原件; 身份证复印件
有效个体营业执照
转让申请书
代理委托书
转让协议书
发明人变更声明
专利证书
手续合格通知书
专利登记簿副本
公司 有效的企业营业执照副本复印件,专利证书原件 有效的企业营业执照副本复印件;企业组织机构代码证
平台专属代理事务所将对委托交易全程监督,确保所有交易合同及相关文件合法有效。

发布求购信息